彩显二次电源接假负载的维修方法
彩显和多频扫描维修,要分段进行考虑。检修一次,可以断开+B接假负载以缩小故障范围.按前述思路维修。在修好一次电源的基础上,再检修二次电源。由于接假负载的目的是有效地缩小故障的范围,但对于二次电源而言.一般不能直接假负载,这也是二次电源维修点重点和难点,这其实是由于二次电源的特点决定的,为了实现多频下的行幅度不变.二次电源的取样来自行电路的二次整流.有些还设置有过压和欠压保护,工作状态和保护电路有密切关系。维修中要对具体的电路作认真的分析,才能减少误判,防止南辕北辙的错误。
二次电源接假负载异常的原因是破坏了其正常工作的条件从而使电压失控、或者是由于保护电路的原因使二次电源不工作,所以,维修中就要根据实际情况,用不同的思路来进行检修。下面我们结合不同的特点分析接假负载几种不同的方法。
(1)外接电源或直接跨接法
接假负载的目的是为了缩小故障的范围,二次电源接假负载就是为了判断故障是不是在二次电源,所以.也可以采用外加电源的方法,绕过二次电源,给行电路加外接电源维修,就等于抛开了与+B电源的联系.如果这样行电路能正常工作.就说明+B电源有故障,如不正常就检查行电路。外加的电压可以为50v~70V的电压,不宜太高。外接电源的方法比较麻烦,但这种思路是清楚的,具有普遍性,遇到疑难故障的时候,可以采用。同理,对于升压型的电路,也不必采用外接的电源.可以采用直接跨接法,如下图所示,断开二次电源用一次电源的输出直接接到行负载电路,由于一次电源的输出仅为50V~70V.所以可以将输入信号的分辨率设置为较低的模式与之对应,如果这时行能基本正常工作,这样也就容易判断出二次电源有故障,起到了缩小故障的范围的目的。实践中比较简单的方法是将+B电源开关管断开,通过升压二次管给行电路供电,就不必再断开行电路了。

(2)外加偏置电压法
综合上面的分析,判断+B电源能不能直接接入假负载维修的关键是要看TDA48xx(或TDA91xx)的取样电压输入端BIN是不是有和行输出电路工作无关的工作电压,还要分析有没有和行输出电路有关的保护电路及工作原理。不能接假负载的根本原因是由于反馈环路被切断,电压失控,或者是二次电源无法振荡(由于保护引起的停振),可以断开保护来考虑,最终可以归结为电压失控一类,所以维修中也要从这几方面进行考虑,一是对电压失控的这种情况可以想办法(如仿照一些电路形式加和电位器)为反馈输入脚提供模拟反馈的取样电压;二是断开有关保护电路,抛开可能引起二次电源不工作的保护电路的影响.为假负载检修创造条件。以下介绍几个常用的偏置方法:
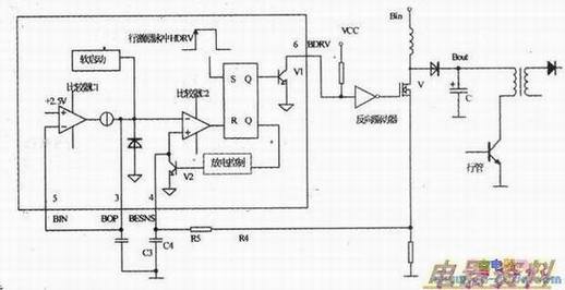
1)如下图所示,接假负载时将TDA48xx.系列的误差输入端⑤脚(即BIN点)和输出端③脚直接相连,这种解法实际上是将TDA48xx内部误差比较放大器的输出端电压全部反馈给输入端,接成射极跟随器的形式,由于内部误差放大器的输入端接有+2.5V的基准电压,因而当行输出电路由于接假负载而停止工作时.TDA48xx的③脚仍能输出2.5V的直流电压,则接假负载时使输出电压不至于失控。

2)下图所示,接假负载时,将TDA48xx的5脚(BIN)和11脚左右枕校电路输出通过一相连.这种接法也能使5脚从11脚得到一个直流电压,保证+B电源能正常工作,然后接假负载。

3)为提供模拟的一个反馈电压.根据实际电路的情况,也可以从其他电路取一个电压合适的电压.如下图所示,可以将+25V左右的电压引入到行逆程脉冲整流的负极,达到为误差放大电路提供直流电压的目的.保证二次电源正常工作。当然,如果原电路设计5脚有来自开关电源的直流偏压,则这种情况可以直接接人假负载。

4)有一类+B电源驱动由单独的完成,比如UC38xx.如果原电路在UC38xx的8脚和4脚之间设有定时的话,则行电路不工作的情况下,UC38xx的振荡电路也能工作,此时,可直接假负载。但是,有些UC38xx电源完全由外部行脉冲驱动,如行不工作.则二次电源不工作。如下图所示,对这种情况,如果在行不工作的情况下,检查二次电源,可仿照相关的电路,考虑,一用20kΩ电阻将④脚接在⑧脚的5v基准电压上,为④脚的RC定时电路提供充电,这样当接假负载没有行逆程脉冲的时候,也能强制其振荡,使二次电源能正常工作,再接假负载检修。当然,以上的情况电压失控和保护引起的二次电源不工作也要统盘考虑。
总之,根据长期的实践和以上的分析,可以得出这样的维修思路,实践中接假负载要因机制宜,灵活运用,要针对不同机型采用不同的方式,并且要对接假负载后.输出电压的大小做到心中有数,否则,就起不到缩小故障范围的作用,甚至还会误导维修思路。

- 上一篇:巧卸受损锈蚀的坚固螺钉
- 下一篇:电磁炉功率不能达到到要求维修技术